Wenn ein Shelly Pro 3EM (und Pro 3EM 3CT63) auf einer oder mehreren Phasen keine oder ggf. falsche Messwerte liefert (oder PF N/A anzeigt), kann man die korrekte Installation wie folgt prüfen (lassen).
Hinweis: Auch "gestandene" Elektriker sagen regelmäßig, die Installation ist korrekt und sie hätten alles geprüft - letztendlich können auch die sich irren. Bei Punkt 2 unten ist auch nur mit Messung sichergestellt, dass alles korrekt ist (nicht durch "draufschauen" oder "munteres Kabel-/Anschlusstauschen").
1. Anschlussplan überprüfen:
Hierbei schauen, dass die CTs/Wandler (weiße "Klemmen") richtig rum sitzen. Die Richtung kann man aber auch softwareseitig drehen bei Bedarf.
2. Korrekte Installation vom Pro 3EM / Pro 3EM 3CT63 prüfen (lassen):
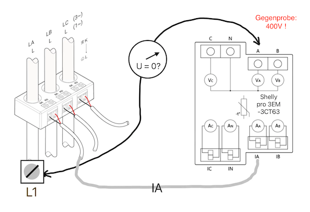
(a) Identifizierung von Stromwandler A: Nachverfolgung des weißen Kabels vom Stecker in Buchse IA zum Stromwandler.
(b) Bestimmung der Klemme „L1“ (siehe Grafik): Durch den in Schritt (a) gefundenen Stromwandler führt ein Draht, der in einer Schraubklemme endet (Verteilerklemme, FI, Sicherungsautomat). An dieser Klemme wird einer der beiden Prüfstifte des zweipoligen Spannungsprüfers angelegt.
(c) Messung: Mit dem zweiten Prüfstift wird an Klemme A des Shelly Pro 3EM / PRO 3EM 3CT63 getastet und die Spannung gemessen. Bei korrekter Verdrahtung müssen Null Volt anliegen! Als Gegenprobe wird mit dem zweiten Prüfstift Klemme B kontaktiert: Hier muß die volle Phasenspannung zwischen zwei Außenleitern (400V) zu messen sein.
(d) Schritte (a) bis (c) für alle drei Phasen ausführen!
Dieser Beitrag stellt keine professionelle Beratung dar. Arbeiten an 230 V dürfen nur durch Elektrofachkräfte erfolgen. Umsetzung auf eigene Gefahr.
-
Herzlichen Dank an unseren langjährigen Foristen Thomas @thgobel für diese Anleitung.

